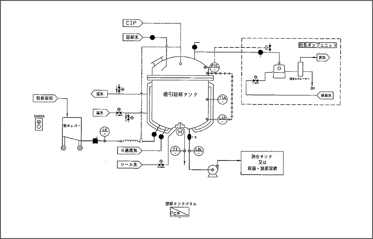
디저트 설비의 조합 공정 등, 분체 원료의 대량 용해에 최적인 분체 용해 시스템을 제안합니다.
분체를 탱크 바닥부로부터 흡인하는 것으로 작업의 효율화와 환경 개선을 도모할 수 있습니다.


이와이 기계공업의 분체 흡인 용해 시스템은 작업의 효율화와 환경 개선을 도모할 수 있기 때문에 최적의 분체 용해를 할
수
있습니다
.
| RF 건조/해동 시스템 (0) | 2021.10.12 |
|---|---|
| 골드 부용 조리기구 모듈 (0) | 2021.10.11 |
| 파인 믹서 Chocotto V (0) | 2021.10.11 |
| 로타리식 플라워 코팅 머신 KARA-AGE BOY KRB-500형 (0) | 2021.10.11 |
| 셔틀 정렬 반송 시스템 MSA600형 (0) | 2021.10.11 |